你当前所在的位置: 网站首页 > ISG、IRG、IHG、YG管道离心泵
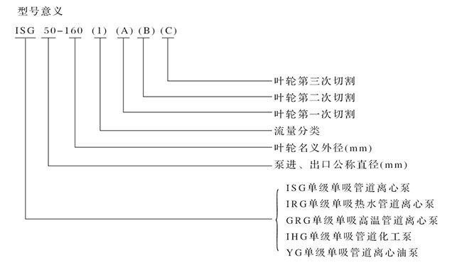
ISG、IRG、IHG、YG管道离心泵

主要用途
1.ISG型立式管道离心泵,供输送清水及物理化学性质类似于清水的其他液体之用,适用于工业和城市给排水、高层建筑增压送水、园林喷灌、消防增压、远距离输送、暖通制冷循环、浴室灯冷暖水循环增压及设备配套,使用温度T<80℃。
2.ISG(GRG)型立式热水(高温)循环泵广泛适用于:能源、冶金、化工、纺织、造纸,以及宾馆饭店等锅炉高温热水增压循环输送及城市采暖系统循环用泵,IRG型使用温度T<120℃,GRG型使用温度TT<240℃。
3.IHG型立式管道化工泵,供输送不含固体颗粒,具有腐蚀性,粘度类似于水的液体,适用于石油、化工、冶金、电力、造纸、食品制药和合成纤维等部门,使用温度为-20℃-120℃。
4.YG型立式管道油泵,供输送汽油、煤油、柴油等石油产品,被输送介质温度为-20℃-+120℃。

上一篇:S、SA、SH型单级双吸离心泵

